热门关键词: xk星空电竞官方网站 气孔 xk星空电竞官方登录网址
在细川阿尔派(Alpine)和欧米亚(Omya)集团成功经验的基础上,我们开发出了三种不同的连续式表面包覆系统:针盘磨包覆系统、涡流磨包覆系统和转子磨包覆系统。
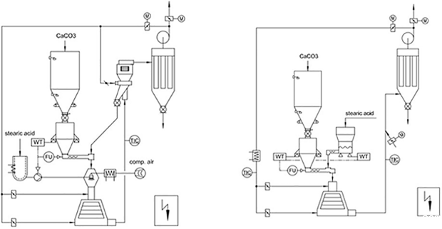
该连续式粉体表面包覆改性系统是在消化吸收德国技术的基础上设计制造的中国设备,可用于多种粉体的表面改性,如碳酸钙粉末(重质、沉淀)、高岭土、滑石、云母、石墨、硫酸钡、白炭黑、氢氧化镁、氧化锌、氧化铝等,该系统适宜于多种固体、液体改性剂,如铝酸盐偶联剂、钛酸盐偶联剂、硅烷偶联剂和硬脂酸。
15762271767
改性包覆效果好改性剂耗量较少
温度速度可把控,生产效率高
连续化程度高,适用于大规模生产
生产过程连续稳定,运行成本低
适用范围广,多种无机矿物均可活化
操作简便运行平稳,减小劳动强度
原理及特点:采用锥形的转子和定子,转子和定子的间隙调整;转子线速度可达120米/秒;物料在转子与定子之间高速冲击、剪切和摩擦完成包覆过程。

详细技术参数请咨询星空电竞官方账号客服